在线询价
威尼斯app登录
产品展示
首页 > 产品展示
HSR(PNCR)脱硝 价格:

在线询价
详细内容 规格参数 产品包装

总体概述

HSR(PNCR)高分子炉内脱硝技术是将固体颗粒(粉末)高分子脱硝剂通过气力输送的方式喷入窑炉炉膛,喷射最佳温度窗口为850~1000℃,在此温度下,颗粒(粉末)高分子脱硝剂分解释放出高活性的氨基自由基,氨基与烟气中的NOx反应,将 NOx还原成N2。装置主要包括:输送系统、上料系统、储料系统、除尘装置、防潮系统、给料系统、计量单元、分配单元、喷射系统、控制系统等。

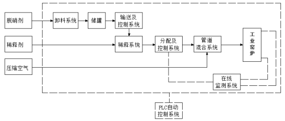
工艺流程

 

技术优势

安全性高:无爆炸性、无腐蚀性,贮运和使用安全,对人体无毒无害,对炉膛和设备无任何不良影响。

可靠性强:流动性好、不易受潮板结、裂解后无任何固体残留物。

环保性能好:高分析脱硝剂无挥发性、无刺激性、无二次污染,有效成分100%。

节能效果好:高分子脱硝剂不含水,可直接高温裂解,不消耗能源,不影响锅炉热效率。

氨逃逸低。

经济型:工程量小、投资小、运行成本低、维护量小、占地小、选址容易。

应用领域

(1)垃圾焚烧:垃圾焚烧炉高温烟气治理。

(2)陶瓷行业:喷雾干燥塔热风炉、辊道窑、隧道窑等烟气治理。

(3)工业玻璃:窑炉和民用玻璃窑炉烟气治理。

(4)水泥行业:水泥窑炉烟气治理。

(5)工业锅炉:大中小型燃煤、燃气、燃油和燃生物质锅炉烟气治理。

(6)焦化行业:炼焦行业焦炉高温烟气治理。

(7)钢铁行业:球团和烧结烟气治理。

(8)耐火材 :烧制耐火材料的隧道窑炉高温烟气治理处理。

(9)有色冶金:有色冶金行业各种窑炉烟气治理。


© 2025 威尼斯app登录  All Rights Reserved.   备案号:粤ICP备17138231号-1